Статья в помощь тем у кого данная машина Audi A3 1996 г.в. и выше. В автомобиле могут быть установлены как бензиновые, так и дизельные двигатели различной мощности, что позволяет сделать соответствующий выбор в зависимости от экономичного или спортивного характера вождения владельца. В настоящем руководстве дается описание всех силовых агрегатов. 4-рычажная независимая передняя подвеска с установленными амортизационными стойками практически исключает влияние работы двигателя на процесс управления автомобилем. У автомобилей с передним приводом применяется составной рычаг задней оси, что позволяет оптимальным образом разместить независимо друг от друга винтовые пружины и амортизаторы подвески. Модель с полным приводом имеет заднюю подвеску со сдвоенными рычагами.
Обозначения на эл.схемах на Ауди А3
1 – № реле
Обозначает место реле на плате реле.
2 – обозначение реле/прибора управления на плате реле
В легенде указано, как называется элемент.
3 – обозначение предохранителя
Например, предохранитель № 19 (10 А) на держателе предохранителя.
4 – обозначение штекерного соединения на плате реле
Например, контакт 3/49а:
3 контакт 3 на месте 12 платы реле
49а контакт 49а на реле/приборе управления.
5 – обозначение штекерного соединения на плате реле
Например, А13 – многоконтактный разъем А, контакт 13.
6 – сечение провода, мм2
7 – цвет провода
Сокращения приведены на с. 289.
8 – выдавленный номер на белом проводе
Облегчает идентификацию при большом числе белых проводов одного жгута.
9 – обозначение присоединительной клеммы
С обозначение клеммы, которое можно найти на оригинальной части. 10 – точка измерения алгоритма поиска неисправностей
Число в черном круге указывает на рисунок или на алгоритм поиска неисправностей AUDI.
11 – обозначение выключателя аварийной сигнализации
12 – обозначение элемента
В легенде указано, как называется элемент.
13 – указание на наличие продолжения провода
Число в квадрате указывает координату продолжения.
14 – внутренняя связь (тонкий штрих)
Эта соединение не существует как провод.
15 – указание на наличие продолжения внутреннего соединения
Буква означает, где продолжается соединение в ближайшем элементе цепи.
16 – обозначение точки массы
В легенде указано положение точки массы в автомобиле.
17 – плата реле с держателем предохранителя
18 – кабель
19 – координата цепи
Схема соединения массы
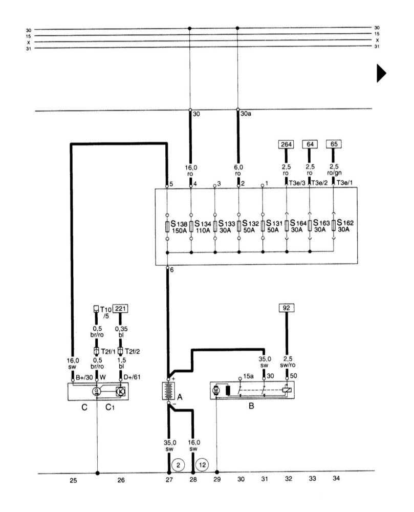
Аккумуляторная батарея, стартер, генератор, главный блок предохранителей, аккумуляторная батарея — эл.схема
Прибор управления для Motronic, реле топливного насоса, инжекторов, системы зажигания, датчика Холла — схема
Прибор управления для Motronic, блока управления дроссельной заслонкой на Audi A3
Схема выключателя прикуривателя, разгрузочного реле для контакта Х
Переключатель света, подрулевой переключатель левый — схема на Ауди А3
Правый подрулевой переключатель, стеклоочиститель и омыватель, очиститель заднего стекла — эл.схема
Эл.схема габаритных огней, стоп-сигналов, фонарей заднего хода, туманных фонарей
Схема коробки предохранителей










