Схема автомобиля — Мерседес Бенц 124

     Mercedes-Benz W124 1985-1995 г.в. и электросхемы на его оборудование. W124 был солидным средних размеров автомобилем, последним в длинной линейке легковых автомобилей с кузовом-седаном Mercedes, чья цена не имеет значения, и являлся результатом всестороннего развития. Автомобили-универсалы (и опционально седаны) имели заднюю подвеску, поддерживающую постоянный уровень кузова над дорогой, очень похожую на имеющуюся у Citroën BX, газобаллонную систему подачи топлива, выравнивание стоек подвески и underbonnet pressurising pump. В отличие от Ситроена Mercedes использовал как задние рессоры, так и стойки. Передняя подвеска была более традиционна.

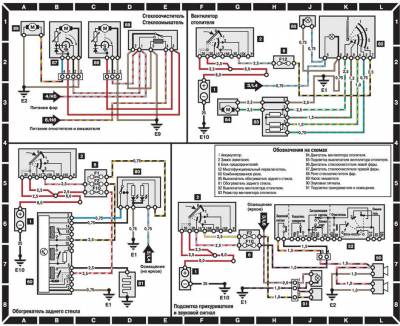
Электросхемы на Мерседес Бенц 124 — обозначения


Схема системы управления двигателем


Комбинация приборов и датчики — электросхема


Внешнее освещение — схема на Mercedes-Benz W124



Внутреннее освещение, стеклоочистители и стеклоомыватели — эл.схема


Омыватели, обогрев стекла, вентилятор, звуковой сигнал, прикуриватель — схема на Мерседес Бенц 124


Зеркала, р/приемник, центральный замок, механизм ремней безопасности — электросхема


Cхема системы отопления, стеклоподъемников с электрическим приводом на Mercedes-Benz W124