В этой статье, мы собрали всевозможные схемы электрооборудования на Audi 200 с 1990 по 1994 г.в. Пару советов на что следует обратить внимание при покупке автомобиля. Зазоры должны быть нормальными, ни больше ни меньше. Отмечаем что бы не были мертвые аморты багажника и капота. Смотрим давление масла что бы не было маленькое, 1,5 бар хол ход, обороты 2бара — не менее. Масляный насос должен быть новый, поршневая группа новая, колено хз размера, вкладыши номинал. По поводу аккумулятора, хорошо подойдет — Варта, 95а, 5690руб в магазине.
Схема блока Servotroniс
Электросхема зуммера стояночных огней и реле противотуманных фар
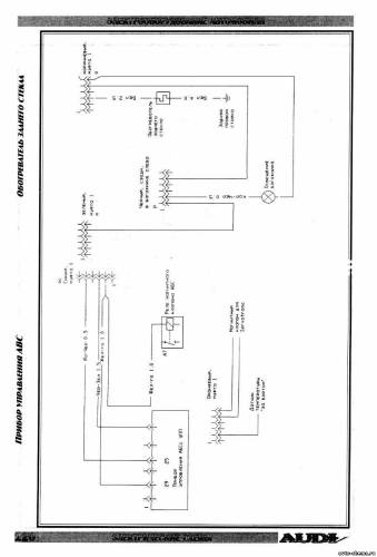
Эл.схема прибора управления ABS и обогревателя заднего стекла
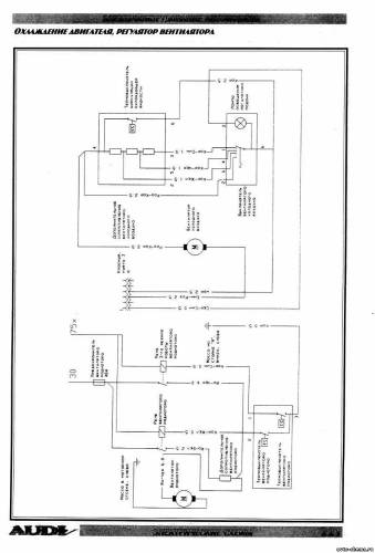
Схема охлаждения двигателя и регулятора вентилятора
Электросхема стеклоочистителя
Эл.схема переключателя света
Схема управления системой Ke-Motroniс
Электросхема блока управления для системы Mono-Motronic
Эл.схема приборной панели и системы автоконтроля
Схема наружных световых приборов, датчиков износа тормозных колодок, звукового сигнала, датчика недостатка охлаждающей жидкости и насоса стеклоочистителя
Электросхема замка зажигания и разьемов на приборной панели
Эл.схема внутреннего освещения
Схема датчиков температуры и давления














